По этой серии очень мало информации. Согласно [1], в нее входят всего две микросхемы, причем довольно разные, и разных производителей. Что, в общем говоря, нетипично.
![]()

С техническими данными на эту микросхему долгое время была полная неясность. Редкие справочники, упоминавшие её, не отличались единством мнений.
Ясно одно - это однокристальная микроЭВМ, КМОП, с масочным ПЗУ.
По информации AS "ALFA RPAR", всего было около десятка "прошивок". Сам процессор КР1833ВЕ1 был уникален в своем роде, так как он был не машиной потока команд (что ныне большинством воспринимается как само собой разумеющееся), а машиной потока данных. На его основе были построены часы, контроллер стиральной машины, процессор для АТС и иные изделия. Число псевдо-команд было всего 176 (возможно неточно), но длина алгоритмов при этом могла быть огромной. Большинство проектов на этой микросхеме подошли к своему финишу как раз к моменту умирания советской власти и по этой причине не были реализованы в массовом выпуске. С техническими подробностями негусто. Согласно Додэковскому справочнику, она 4-х разрядная. А Анатолий Кизлюк, автор книги "Справочник по устройству и ремонту телефонных аппаратов зарубежного и отечественного производства" говорит что это "...6-разрядная управляющая ЭВМ с масочным ПЗУ ёмкостью 5018 байт. 35 команд. ОЗУ ёмкостью 192 байта. Uпит. = 3,5...5,5 В. Iпотр. < 20 мкА. fтакт. < 200 кГц. Траб. = -10...+70°С". Вырезка из ТУ уточняет: именно 6-разрядная управляющая ЭВМ, но объём ОЗУ 32х6, объём масочного ПЗУ пользователя 174х26. Заводской паспорт тоже не сильно проясняет картину. Максимум - уточняет ток потребления (0,8 мА) и тактовую частоту (400 кГц). Производитель - RD Alfa (бывший РЗПП), Рига (Латвия). |
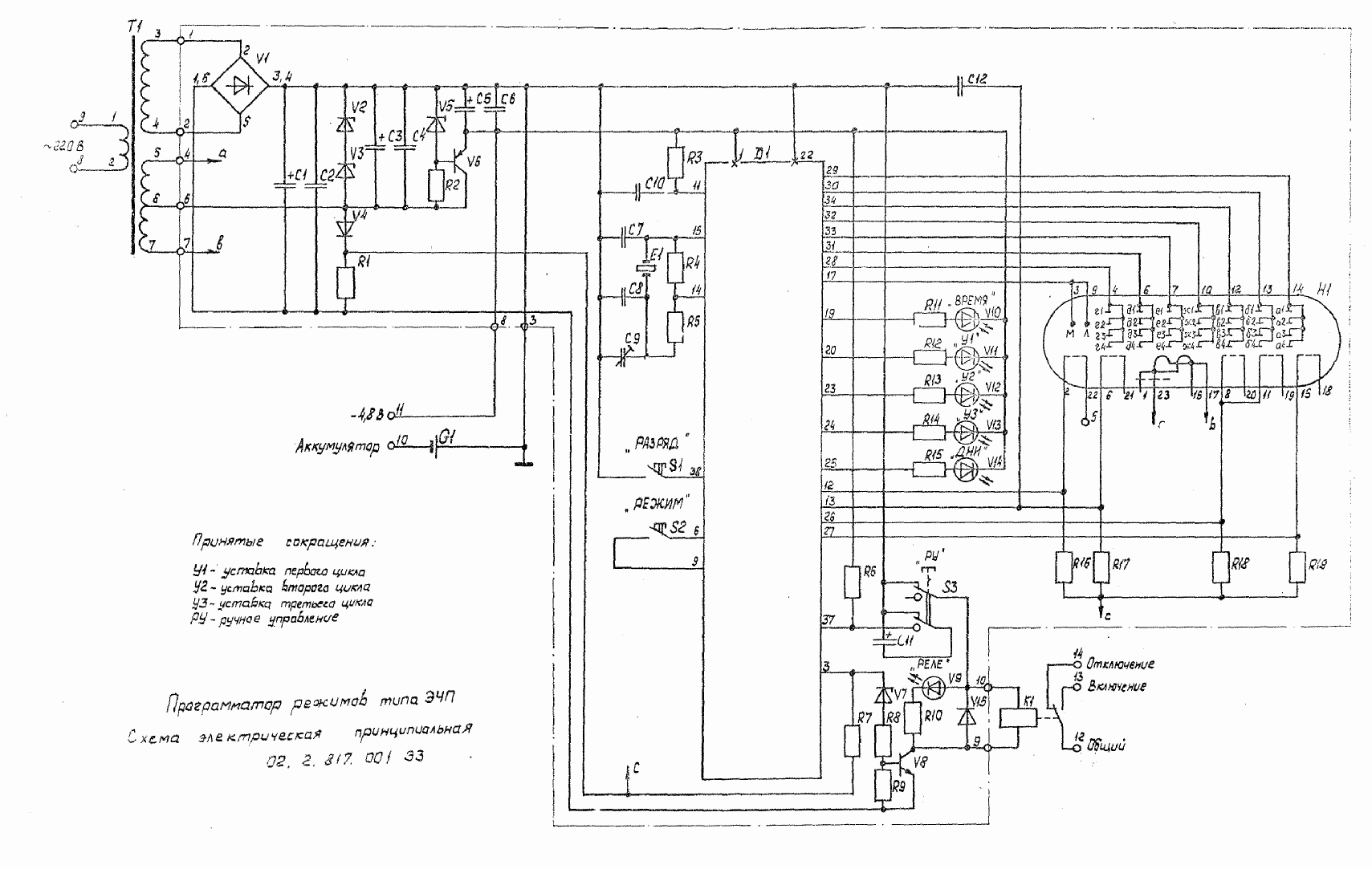
Микросхема в "Программаторе режимов ЭЧП",
производства Рижского опытного завода "Энергоавтоматика":
|
Прошивка 003 применялась в телефонных аппаратах прибалтийского производства конца 80х - начала 90х годов. Точные модели телефонов неизвестны.
Где использовалась версия 010, неизвестно
![]()
Источники:
1. Нефедов А.В. Интегральные микросхемы и их зарубежные
аналоги: Справочник. Т. 12.- М.: ИП РадиоСофт, 2001.
2. Все отечественные микросхемы. - 2-е изд., переработанное и дополненное - М.:
Издательский дом "Додэка-XXI", 2004
![]()